-
Banana skin 'double whammy' derails McIlroy at Australian Open
-
Epic Greaves double ton earns West Indies draw in first NZ Test
-
Thunder roll to 14th straight NBA win, Celtics beat depleted Lakers
-
Myanmar citizens head to early polls in Bangkok
-
Starvation fears as more heavy rain threaten flood-ruined Indonesia
-
Sri Lanka unveils cyclone aid plan as rains persist
-
Avatar 3 aims to become end-of-year blockbuster
-
Contenders plot path to 2026 World Cup glory after Trump steals show at draw
-
Greaves leads dramatic West Indies run chase in NZ Test nail-biter
-
World record-holders Walsh, Smith grab wins at US Open
-
Ukraine, US to meet for third day, agree 'real progress' depends on Russia
-
Double wicket strike as New Zealand eye victory over West Indies
-
Peace medal and YMCA: Trump steals the show at World Cup draw
-
NBA legend Jordan in court as NASCAR anti-trust case begins
-
How coaches reacted to 2026 World Cup draw
-
Glasgow down Sale as Stomers win at Bayonne in Champions Cup
-
Trump takes aim at Europe in new security strategy
-
Witness in South Africa justice-system crimes probe shot dead
-
Tuchel urges England not to get carried away plotting route to World Cup glory
-
Russian ambassador slams EU frozen assets plan for Ukraine
-
2026 World Cup draw is kind to favorites as Trump takes limelight
-
WHO chief upbeat on missing piece of pandemic treaty
-
US vaccine panel upends hepatitis B advice in latest Trump-era shift
-
Ancelotti says Brazil have 'difficult' World Cup group with Morocco
-
Kriecmayr wins weather-disrupted Beaver Creek super-G
-
Ghostwriters, polo shirts, and the fall of a landmark pesticide study
-
Mixed day for global stocks as market digest huge Netflix deal
-
England boss Tuchel wary of 'surprise' in World Cup draw
-
10 university students die in Peru restaurant fire
-
'Sinners' tops Critics Choice nominations
-
Netflix's Warner Bros. acquisition sparks backlash
-
Frank Gehry: five key works
-
US Supreme Court to weigh Trump bid to end birthright citizenship
-
Frank Gehry, master architect with a flair for drama, dead at 96
-
'It doesn't make sense': Trump wants to rename American football
-
A day after peace accord signed, shelling forces DRC locals to flee
-
Draw for 2026 World Cup kind to favorites as Trump takes center stage
-
Netflix to buy Warner Bros. in deal of the decade
-
US sanctions equate us with drug traffickers: ICC dep. prosecutor
-
Migration and crime fears loom over Chile's presidential runoff
-
French officer charged after police fracture woman's skull
-
Fresh data show US consumers still strained by inflation
-
Eurovision reels from boycotts over Israel
-
Trump takes centre stage as 2026 World Cup draw takes place
-
Trump all smiles as he wins FIFA's new peace prize
-
US panel votes to end recommending all newborns receive hepatitis B vaccine
-
Title favourite Norris reflects on 'positive' Abu Dhabi practice
-
Stocks consolidate as US inflation worries undermine Fed rate hopes
-
Volcanic eruptions may have brought Black Death to Europe
-
Arsenal the ultimate test for in-form Villa, says Emery
| RBGPF | 0% | 78.35 | $ | |
| NGG | -0.66% | 75.41 | $ | |
| SCS | -0.56% | 16.14 | $ | |
| GSK | -0.33% | 48.41 | $ | |
| AZN | 0.17% | 90.18 | $ | |
| BP | -3.91% | 35.83 | $ | |
| CMSC | -0.21% | 23.43 | $ | |
| BTI | -1.81% | 57.01 | $ | |
| RYCEF | -0.34% | 14.62 | $ | |
| RIO | -0.92% | 73.06 | $ | |
| RELX | -0.55% | 40.32 | $ | |
| BCC | -1.66% | 73.05 | $ | |
| JRI | 0.29% | 13.79 | $ | |
| BCE | 1.4% | 23.55 | $ | |
| VOD | -1.31% | 12.47 | $ | |
| CMSD | -0.3% | 23.25 | $ |
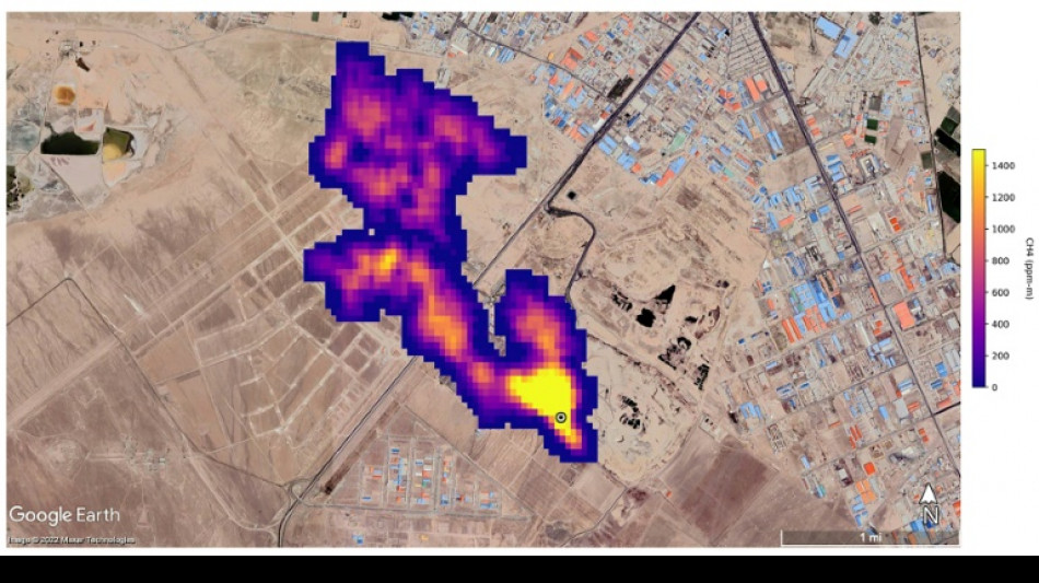
UN unveils satellite-based system to spot methane
The UN unveiled on Friday a satellite-based system to detect methane emissions as part of efforts to cut down on the major contributor to global warming.
The Methane Alert and Response System (MARS) was announced by the UN Environment Programme during the COP27 climate summit in the Egyptian seaside resort of Sharm el-Sheikh.
Methane, emitted by leaks in fossil fuel installations as well as from other human caused sources like livestock farming and landfills, is responsible for roughly 30 percent of the global rise in temperatures to date.
Dozens of countries last year pledged to act to cut pollution from the potent greenhouse gas.
MARS will use data from global mapping satellites to detect methane "hot spots" and large plumes of the gas, and identify its source, the UN Environment Programme said in a statement.
UNEP would then notify governments and companies about the emissions "so that the responsible entity can take appropriate action."
"Reducing methane emissions can make a big and rapid difference, as this gas leaves the atmosphere far quicker than carbon dioxide," said UNEP Executive Director Inger Andersen.
US climate envoy John Kerry said cutting methane was the "fastest opportunity" to help the world reach the goal of limiting warming to 1.5 degrees Celsius.
E.Raimundo--PC