-
Ukraine, US to meet for third day, agree 'real progress' depends on Russia
-
Double wicket strike as New Zealand eye victory over West Indies
-
Peace medal and YMCA: Trump steals the show at World Cup draw
-
NBA legend Jordan in court as NASCAR anti-trust case begins
-
How coaches reacted to 2026 World Cup draw
-
Glasgow down Sale as Stomers win at Bayonne in Champions Cup
-
Trump takes aim at Europe in new security strategy
-
Witness in South Africa justice-system crimes probe shot dead
-
Tuchel urges England not to get carried away plotting route to World Cup glory
-
Russian ambassador slams EU frozen assets plan for Ukraine
-
2026 World Cup draw is kind to favorites as Trump takes limelight
-
WHO chief upbeat on missing piece of pandemic treaty
-
US vaccine panel upends hepatitis B advice in latest Trump-era shift
-
Ancelotti says Brazil have 'difficult' World Cup group with Morocco
-
Kriecmayr wins weather-disrupted Beaver Creek super-G
-
Ghostwriters, polo shirts, and the fall of a landmark pesticide study
-
Mixed day for global stocks as market digest huge Netflix deal
-
England boss Tuchel wary of 'surprise' in World Cup draw
-
10 university students die in Peru restaurant fire
-
'Sinners' tops Critics Choice nominations
-
Netflix's Warner Bros. acquisition sparks backlash
-
Frank Gehry: five key works
-
US Supreme Court to weigh Trump bid to end birthright citizenship
-
Frank Gehry, master architect with a flair for drama, dead at 96
-
'It doesn't make sense': Trump wants to rename American football
-
A day after peace accord signed, shelling forces DRC locals to flee
-
Draw for 2026 World Cup kind to favorites as Trump takes center stage
-
Netflix to buy Warner Bros. in deal of the decade
-
US sanctions equate us with drug traffickers: ICC dep. prosecutor
-
Migration and crime fears loom over Chile's presidential runoff
-
French officer charged after police fracture woman's skull
-
Fresh data show US consumers still strained by inflation
-
Eurovision reels from boycotts over Israel
-
Trump takes centre stage as 2026 World Cup draw takes place
-
Trump all smiles as he wins FIFA's new peace prize
-
US panel votes to end recommending all newborns receive hepatitis B vaccine
-
Title favourite Norris reflects on 'positive' Abu Dhabi practice
-
Stocks consolidate as US inflation worries undermine Fed rate hopes
-
Volcanic eruptions may have brought Black Death to Europe
-
Arsenal the ultimate test for in-form Villa, says Emery
-
Emotions high, hope alive after Nigerian school abduction
-
Another original Hermes Birkin bag sells for $2.86 mn
-
11 million flock to Notre-Dame in year since rising from devastating fire
-
Gymnast Nemour lifts lid on 'humiliation, tears' on way to Olympic gold
-
Lebanon president says country does not want war with Israel
-
France takes anti-drone measures after flight over nuclear sub base
-
Signing up to DR Congo peace is one thing, delivery another
-
'Amazing' figurines find in Egyptian tomb solves mystery
-
Palestinians say Israeli army killed man in occupied West Bank
-
McLaren will make 'practical' call on team orders in Abu Dhabi, says boss Brown
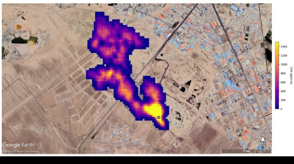
New NASA tool helps detect 'super-emitters' of methane from space
NASA scientists, using a tool designed to study how dust affects climate, have identified more than 50 spots around the world emitting major levels of methane, a development that could help combat the potent greenhouse gas.
"Reining in methane emissions is key to limiting global warming," NASA Administrator Bill Nelson said in a press release on Tuesday.
"This exciting new development will not only help researchers better pinpoint where methane leaks are coming from, but also provide insight on how they can be addressed -- quickly."
NASA said its Earth Surface Mineral Dust Source Investigation (EMIT) is designed to foster understanding of the effects of airborne dust on climate.
But EMIT, which was installed on the International Space Station in July and can focus on areas as small as a soccer field, has also shown the ability to detect the presence of methane.
NASA said more than 50 "super-emitters" of methane gas in Central Asia, the Middle East, and the southwestern United States have been identified so far. Most of them are connected to the fossil-fuel, waste or agriculture sectors.
Kate Calvin, NASA's chief scientist and senior climate advisor, said EMIT's "additional methane-detecting capability offers a remarkable opportunity to measure and monitor greenhouse gases that contribute to climate change."
- 'Exceeds our expectations' -
Methane is responsible for roughly 30 percent of the global rise in temperatures to date.
While far less abundant in the atmosphere than CO2, it is about 28 times more powerful as a greenhouse gas on a century-long timescale. Over a 20-year time frame, it is 80 times more potent.
Methane lingers in the atmosphere for only a decade, compared to hundreds or thousands of years for CO2.
This means a sharp reduction in emissions could shave several tenths of a degree Celsius off of projected global warming by mid-century, helping keep alive the Paris Agreement goal of capping Earth's average temperature increase to 1.5C, according to the UN Environment Programme (UNEP).
"EMIT will potentially find hundreds of super-emitters – some of them previously spotted through air-, space-, or ground-based measurement, and others that were unknown," NASA said.
Andrew Thorpe, a research technologist at the Jet Propulsion Laboratory leading the EMIT methane effort, said some of the methane plumes detected by EMIT are among the largest ever seen.
"What we've found in a just a short time already exceeds our expectations," Thorpe said.
NASA said a methane plume about two miles (3.3 kilometers) long was detected southeast of Carlsbad, New Mexico, in the Permian Basin, one of the largest oilfields in the world.
It said 12 plumes from oil and gas infrastructure were identified in Turkmenistan, east of the Caspian Sea port city of Hazar.
A methane plume at least three miles (4.8 kilometers) long was detected south of Tehran from a major waste-processing complex, NASA said.
A.P.Maia--PC